باز و بسته کردن منو
نسخه اصلی
تاریخ:
۱۶ آذر ۱۴۰۴
به روز شده در: ۱۶ آذر ۱۴۰۴ - ۱۹:۱۷
مدارس و ادارات تهران فردا دوشنبه حضوری هستند
ترامپ: عملیات زمینی در خاک ونزوئلا به زودی انجام میشود
املت سبزیجات با گل نیلوفر در غذاخوریهای خیابانی بانکوک (فیلم)
فیلم
بیشتر »»
آشپزی خیابانی تایلند با ماهی هامور غول پیکر در بانکوک (فیلم)
پزشکیان: قربون خدا برم همهجوره داره مارو میچلونه (فیلم)
در حاشیه
پیام همسر نگین معتضدی بازیگر و تایید پایان زندگی مشترک (+عکس)
گریه سوزناک بهنوش بختیاری: در حال مرگم! (فیلم)
استایل شیک و ساده مهسا کرامتی در مراسم ترحیم هادی مرزبان (فیلم)
جمشید مشایخی ۳۸ ساله در کنار مرتضی احمدی ۴۸ ساله؛ سال ۱۳۵۱(عکس)
رضا عطاران در بیمارستان ؛ قدردانی از مردم (+عکس)
100 سالگی
این ۲ مرد معتاد همسران خود را کشتند! +عکس خانوادگی
یک نفر از ۷ سامورایی در اصفهان دیده شد! +عکس
۹۰ سال پیش محوطه تئاتر شهر این شکلی بود! +عکس
دختر نماینده مجلس برای طلاق از شوهرش ۱۰ ماه در مسجد تحصن کرد!
مالخر موتورهای سرقتی تهران دستگیر شد! +عکس
باشگاه مغز
سریع ترین زمان حل این معما 10 ثانیه بوده؛ شما چه رکوردی را ثبت می کنید؟!
یک بستنی متفاوت را گم کرده ایم/ آیا می توانید زیر 5 ثانیه رکورد بزنید؟! (معمای تصویری)
یک معمای ریاضی داریم که خیلی هم سخت نیست، امتحان کنید
معمای پیر مرد کور در جزیره
چقدر تیزبین و سریع هستید؟!/ تخم مرغ های پنهان را بیابید!
باهوش ها، یک معما منتظر شماست!
معمای ریاضی با یک جای خالی
فیلم
»
محیط زیست
کد خبر
۸۶۷۹۲۹
پ
پ
تاریخ انتشار:
۱۳:۱۹ - ۰۷-۰۹-۱۴۰۱
گزارش خطا در خبر
فیلم
»
محیط زیست
کد
۸۶۷۹۲۹
انتشار:
۱۳:۱۹ - ۰۷-۰۹-۱۴۰۱
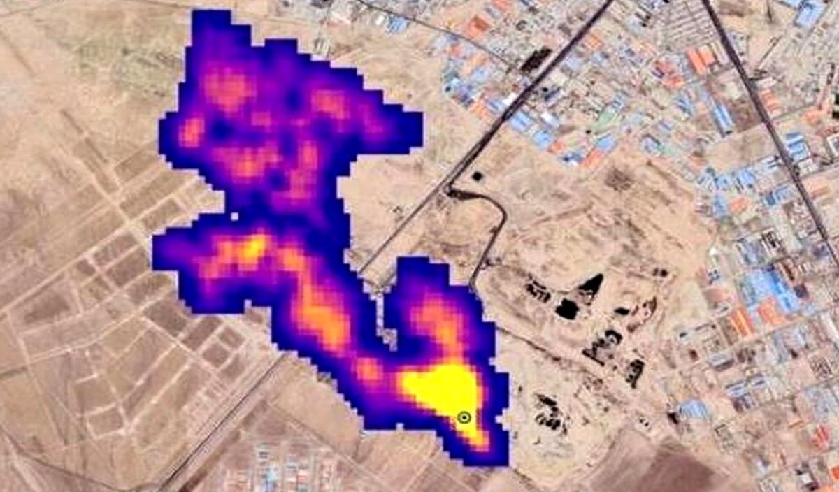
ببینید | وجود گاز متان در آسمان تهران تایید شد
وجود گاز متان در جنوب تهران تایید شد. کارشناس تلویزیون در این مورد گفت : تولید گاز متان و خطرات ۶۵ ساله آن در جنوب پایتخت قابل انکار نیست./صداوسیما
کد ویدیو
دانلود
فیلم اصلی
پربیننده ترین پست همین یک ساعت اخیر
دعوای رامین رضاییان با ساپینتو سرمربی استقلال (فیلم)
خبر بعد
نظرات کاربران
خبر قبل
اشتراک گذاری :
ویدئوهای دیدنی دیگر در کانال های آپارات و یوتیوب عصر ایران 👇👇👇
کانال 1
aparat.com/asriran
کانال 2
youtube.com/@asriran_official/videos
کانال عصر ایران در تلگرام
مدارس و ادارات تهران فردا دوشنبه حضوری هستند
بیشتر بخوانید:
ببینید| تلاش زرافه برای محافظت از بچهاش در حمله کفتار، شغال، کرکس و شیر
یک زن در ایران کاری کرد که دولتها نتوانستند/کوه کود به جای کوه زباله؛ اینجا خبری از گاز متان نیست! (فیلم)
ببینید| فیلمی از پلنگ ایرانی در پارک ملی "سالوک" خراسان شمالی
ببینید| به گل نشستن ۲۳۰ نهنگ در ساحل تاسمانی استرالیا
تماشاخانه
شرک واقعی کیست؟ داستان فرشته فرانسوی که دنیا او را هیولا میدید (فیلم)
دارویی که این روزها پولدارهای چاق به دنبالش هستند / درباره آمپول لاغری که فقط دست ۱۰ درصد مردم جهان به آن میرسد (فیلم)
فیلم های دیگر
عضویت در اینستاگرام عصر ایران
۱۵ سال پیش در چنین روزی
این لحظه با حافظ
آپارات عصر ایران
لینک کوتاه:
کپی لینک
گزارش خطا در خبر
بازدید از صفحه اول
ارسال به دوستان
نسخه چاپی
ارسال به تلگرام
نظر شما
نام
ایمیل
* نظر
دریافت استعلام اعتبارسنجی
بوکینگ
پربیننده های روز
آخرین اخبار
ژیلا صادقی:« مدیر شبکه 3 تلویزیون با حرکت دست به من گفت: «کار خودتو ساختی»
سقوط آزاد به سبک صدا و سیما؛ از صحبتهای فرهنگی دکتر صدر به فحاشی خداداد عزیزی رسیدهایم!
سفر در زمان؛ «رضاخان» چند روز قبل استعفا به همراه محمدرضا پهلوی؛ سال 1320(عکس)
مدیرعامل یک شرکت لیزینگ خودرو اعدام شد
ماراتن کیش در دولت مرحوم رئیسی در سال ۱۴۰۲ (+تصاویر)
مرسدس بنز SLS AMG بلک سریز؛ کمیاب، خاص و کاملا طبیعی! (تصویری)
آقای شیخ حسین انصاریان! حرف های اخلاقی 1402 شما را باور کنیم یا توهین های 1404 تان را ؟!
علی پروین: مدافع هلند دید من نمیتوانم بدوم، رفت جلو دو تا گل به ما زد
آلودگی هوای تهران «قرمز» شد؛ مژده بارش باران از فردا برای پایتخت و غرب کشور
آخرین قیمت ارز، سکه و طلا در بازار امروز یکشنبه 16 آذر (+جدول)
علت خفگی و گاز نخوردن ماشین پراید و پژو ۴۰۵ + راههای رفع مشکل خفگی ماشین
تجربه ویتنام و آمریکا ؛ از کشتار مردم در «تونل» ها تا دلارهایی که بی وقفه «سوئیفت» می شوند
تحول بزرگ در اضافه کار کارمندان دولت (+جزئیات)
اعلام آخرین وضعیت پرونده پژمان جمشیدی ؛ فک قرار بازداشت و نقض رأی اولیه
دلایل جهش دلار چیست؟
املت سبزیجات با گل نیلوفر در غذاخوریهای خیابانی بانکوک (فیلم)
انفجار خودروی بمبگذاری شده در مکزیک دستکم سه کشته برجای گذاشت (فیلم)
دونالد ترامپ مدال افتخار مرکز کندی را به سیلوستر استالونه اهدا کرد (فیلم)
آغاز جشنهای کریسمس در بیتلحم پس از وقفه دو ساله (فیلم)
ممنوعیت تردد کامیونها در زمان اضطرار آلودگی هوا (فیلم)
پزشکیان: قربون خدا برم همهجوره داره مارو میچلونه (فیلم)
انتقاد وزیر بهداشت از بازگشت ثروتمندان به پزشکی ایران (فیلم)
فرود هلیکوپتر در میدان آزادی تهران (فیلم)
آشپزی خیابانی تایلند با ماهی هامور غول پیکر در بانکوک (فیلم)
منشه امیر: ایران، دارای پیشرفتهترین موشکهای جهان است (فیلم)
فرمانده کل سپاه هشدار پاسخ سخت به دشمنان را داد (فیلم)
موضعگیری حسن یزدانی درباره حضور در میدان کشتی (فیلم)
اینجا رو کلیک کن؛ روده باهات کار داره! (فیلم)
تکمیل ریلگذاری راه آهن ایرانشهر به خاش (فیلم)
رامبد جوان: سلبریتیها به برنامهام نیامدند (فیلم)